De gros Coffret de désodorisation biologique

  • Coffret de désodorisation biologique

Coffret de désodorisation biologique

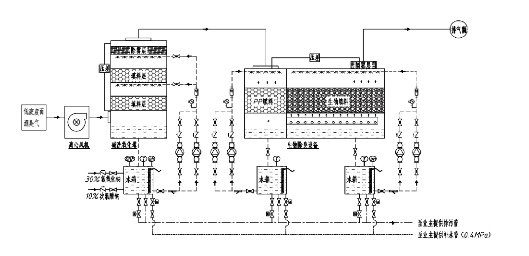
Flux de processus

Gaz odorant → Système de collecte → Système de prélavage → Système de filtration → Ventilateur centrifuge → Système de décharge
Système de circulation Système d'humidification

Domaines d'application des processus de contrôle des odeurs
Fermes d'élevage ;
Usines de transformation des aliments ;
Installations pour l'élimination inoffensive des animaux morts ;
Usines chimiques ;
Usines de traitement des eaux usées ;
Les usines alimentaires et autres sites génèrent des gaz malodorants.
Stations de transfert de déchets ;

Remarque : Ce procédé s'applique principalement au traitement des gaz malodorants composés de composés soufrés (H₂S, SO₂, mercaptans, sulfures, etc.), de composés azotés (NH₃, triméthylamine, amides, etc.), d'halogènes et de leurs dérivés (chlore gazeux, hydrocarbures halogénés, etc.).

Description du produit : Explication des principes et des caractéristiques de performance du processus de désodorisation biologique

L'unité combinée de lavage biologique et de désodorisation par filtration intègre trois technologies biologiques : le lavage biologique, la filtration biologique par ruissellement et la filtration biologique. Ce nouveau dispositif composite de désodorisation biologique a été développé en synthétisant les avantages de ces trois techniques biologiques. Les gaz odorants pénètrent dans la zone de lavage par l'entrée, où ils subissent un traitement préliminaire avec de l'eau ou des solutions de lavage chimiques concentrées. Cette zone de lavage complète l'absorption des produits chimiques hydrosolubles, le dépoussiérage et l'humidification des gaz odorants. Les gaz malodorants non éliminés passent ensuite à la zone de filtration sur lit biofiltrant à plusieurs étages. En traversant la couche filtrante, les polluants sont transférés de la phase gazeuse à la surface du biofilm :
a) Sous l'action de l'eau pulvérisée, les gaz malodorants entrent en contact et se dissolvent dans le film d'eau présent sur le matériau d'emballage humide (milieu biologique).
b) Les composants malodorants pénétrant dans le biofilm sont dégradés dans le matériau d'emballage par absorption et décomposition microbiennes.
c) Les micro-organismes utilisent les composants malodorants absorbés comme source d'énergie pour une reproduction ultérieure. Ces trois processus se produisent simultanément, garantissant que l'ensemble du système
répond aux normes d’émission.

Détermination des paramètres du processus

1. Sélection de pompes à eau
2. Hauteur d'emballage : environ 0,8 à 1,2 m
3. Vitesse du gaz
Temps de séjour du gaz dans l'équipement : 5 à 25 secondes (notre équipement atteint généralement plus de 20 secondes de temps de séjour dans la tour vide)
Vitesse du gaz contrôlée entre 0,2 et 0,5 m/s. (La vitesse du gaz dans la tour est la vitesse linéaire du mélange de gaz calculée sur la base de la section transversale de la tour vide ; le volume de gaz maximum se produit à la base de la tour, généralement utilisé pour le calcul.)
Notre équipement utilise un garnissage organique polymère sphérique, D=50 mm, (vide) = 0,73
Le volume et la hauteur effectifs du biofiltre et du matériau de bioremplissage doivent être calculés à l’aide de la formule suivante :
V = QT / 3600
H = VT / 3600
Où :
V = Volume effectif de la couche de garnissage (m³)
Q = Débit de gaz odorants (m³/h)
T = Temps de séjour dans la tour vide (s)
H = Hauteur de la couche de garnissage (m)
V = Vitesse du gaz de la tour vide (m/s)

Avantages en termes de performances du contrôle biologique des odeurs

● Haute efficacité de traitement et élimination supérieure des odeurs
L'équipement de contrôle des odeurs par filtration microbienne élimine efficacement les polluants spécifiques tels que le sulfure d'hydrogène, l'ammoniac et le méthylmercaptan, offrant ainsi une élimination exceptionnelle des odeurs avec une efficacité supérieure à 95 %.
Il répond aux exigences environnementales les plus strictes en matière de contrôle des odeurs dans diverses régions, quelles que soient les conditions saisonnières ou climatiques.
● Processus de désodorisation avancé et rationnel
Le processus de désodorisation avancé et rationnel garantit que les émissions finales sont inoffensives pour les humains et les animaux. Cette technologie respectueuse de l'environnement ne provoque aucune pollution secondaire.
● Activité microbienne
Seule une petite quantité d’agent nutritif est nécessaire lors de l’opération initiale. Les micro-organismes maintiennent une activité optimale en absorbant les nutriments des gaz d'échappement.
● Tolérance élevée aux charges de choc
Le système s'ajuste automatiquement aux concentrations maximales de gaz d'échappement, garantissant un fonctionnement microbien continu avec une forte tolérance aux charges de choc. Cela représente la caractéristique et l’avantage les plus distinctifs de l’équipement de désodorisation par filtration microbienne par pulvérisation par rapport aux autres méthodes.
● Durée de vie prolongée des milieux biologiques
Les milieux biologiques spécialement traités présentent une surface spécifique élevée, facilitent la formation et le détachement du biofilm, résistent à la corrosion et à la biodégradation, offrent une excellente isolation thermique, présentent une porosité élevée, une chute de pression minimale et une distribution efficace du gaz/eau. La durée de vie atteint 8 à 10 ans.
● Opération simple, sans entretien
Ne nécessite aucun personnel dédié ni entretien de routine. Coûts opérationnels extrêmement faibles avec une gestion pratique. Capable d'un fonctionnement continu 24 heures sur 24 ou d'une utilisation intermittente.
Les composants à usure minimale garantissent un entretien exceptionnellement simple.

Groupe de protection de l'environnement Hangzhou Lvran Co., Ltd.

  • 1000+

    Clients du service après-vente

  • 2000+

    Études de cas nationales en ingénierie

Hangzhou Lvran Environmental Protection Group Co., Ltd. Il s agit d un fournisseur de services d ingénierie et d un fabricant d équipements complets pour le traitement des gaz résiduaires, intégrant la R&D, les services techniques, la conception, la production, l installation technique et le service après-vente.

nous sommes Chine Coffret de désodorisation biologique fournisseur et De gros Coffret de désodorisation biologique Société exportatrice. Le groupe est une entreprise nationale de haute technologie, une entreprise scientifique et technologique de la province du Zhejiang, un centre régional de recherche et développement et bénéficie d une notation de crédit AAA. Il détient plus de 30 brevets de modèles d utilité, de nombreux brevets d invention et des droits d auteur sur des logiciels. Le groupe entretient une coopération technologique à long terme en matière de recherche et développement avec des universités et des instituts de recherche nationaux, notamment le « Centre de recherche et de développement sur l innovation environnementale » créé conjointement avec l Université des sciences et technologies d Anhui et le « Centre de recherche et de développement sur l énergie plasma et les nouvelles technologies environnementales » créé conjointement avec l Université des sciences et technologies du Zhejiang. Le groupe a mis en place ses propres bases de R&D et de production afin de mener une coopération technologique approfondie. Le groupe possède une technologie de base pour le traitement des COV et détient une qualification d entrepreneur général de classe II pour la construction de travaux publics municipaux, une licence de production sûre, une qualification de conception spéciale de classe B pour le contrôle de la pollution environnementale dans la province du Zhejiang, une qualification de service de main-d œuvre non classifiée et une qualification d entrepreneur professionnel d ingénierie spéciale. Le groupe a obtenu la certification ISO 9001 (système de management de la qualité), la certification ISO 14001 (système de management environnemental) et la certification ISO 45001 (système de management de la santé et de la sécurité au travail).

Certificat d honneur

Les distinctions suivantes témoignent de nos remarquables réussites. Nous avons conquis nos clients grâce à des produits de haute qualité et obtenu les éloges du marché et de tous les secteurs de la société grâce à un service irréprochable.

  • Unité de base et réacteur à champ électrique élevé de type plaque pour empêcher les fuites le long de la surface
  • Dispositif de réaction pour synthétiser du méthanol à l'aide de dioxyde de carbone et d'eau et procédé de synthèse de méthanol à l'aide de dioxyde de carbone et d'eau.
  • Précipitateur électrostatique autonettoyant
  • Un ventilateur haute pression résistant à la corrosion avec fonction de réglage de la direction du vent
  • Un ventilateur haute capacité autonettoyant réglable
  • Système de contrôle combiné de prétraitement des gaz d'échappement par gazéification catalytique
  • Système de purification et de traitement des gaz d'échappement à champ électrostatique continu, nettoyage à la vapeur
  • Système d'équipement de purification des gaz d'échappement par photolyse UV plasma à basse température
  • Certificat d'enregistrement de marque
Actualités et événements récents
Je partage avec vous
Voir plus d actualités